Zeit-Relais / Not-Halt Relais
SAFEONE DNSR
Das DNSR-Zeit-Relais ist ideal für die Freigabe von zwei Steuerstromkreisen, wahlweise vorkonfiguriert mit rückfallverzögerten oder anzugverzögerten Kontaktausgängen. Bei der Variante 33SR20 kann die Zeitverzögerung zusätzlich über zwei Potentiometer direkt am Gerät eingestellt werden.
Das DNSR-Not-Halt-Relais ist ideal für die Überwachung von einem Not-Halt-Kreis. Vorkonfiguriert mit rückfallverzögerten Kontaktausgängen und unverzögerten Sofortkontakten.
![]()
Allgemeine Daten
| Verschmutzungsgrad | 2 |
| Überspannungskategorie | III |
| Stromaufnahme bei 24V | 40mA in Ruhestellung 70mA in Wirkstellung |
| Schutzart (Gehäuse und Klemmen) | IP20 |
| Schutzart (Einbauort) | min. IP 54 |
| Leistungsaufnahme an A1/A2 | 1,6W |
| Gehäusematerial | Polyamid PA nicht verstärkt |
| Betriebsspannung Ub | 24V DC (±10%) |
| Bemessungsstoßspannung/ Isolierung | 4 kV |
| Bemessungsisolationsspannung | 13/14, 47/48 - 250V AC 24, 34 - 30V AC |
| Klemmen | Schraubklemmen |
| Leiterquerschnitt | 0,25 - 1,5 mm^2 |
| Leiterquerschnitt AWG | AWG 24…16 |
| Leiterart | Flexibel mit Aderendhülse |
| Abisolierlänge | 8mm |
| Anzugsdrehmoment min/max | 0,5Nm/0,6Nm |
Eingangsdaten
| Spannungsausgänge | S11, S22 |
| Spannung | 15V DC ± 0.5V |
Ausgänge
| Spannungsausgänge | S11, S22 |
| Spannung | 15V DC ± 0.5V |
| Kontaktausgänge | 13/14, 47/48 | 24,34 |
| Kontaktmaterial | AgNi | - |
| minimaler Schaltstrom | 10mA | 3mA |
| maximaler Schaltstrom *konstruktionsbedingte Limitierung | 6A* 1A | 0,5mA |
| Schaltvermögen nach IEC60947-5-1 | DC13: 2A/24V DC13 bei 0,1 Hz: 4A/24V AC15: 3A/250V | - |
| Mechanische Lebensdauer | ≥ 10^7 Schaltspiele | ≥ 5 x 10^7 Schaltspiele |
| Kontaktabsicherung | 5 A gL/gG | 5 A gL/gG |
| Ansprech-/ Rückfallzeit typisch | 10 ms / 6 ms | 10 ms / 6 ms |
Umgebungsbedingungen
| Betriebstemperatur | -10 °C bis +60 °C |
| Lagertemperatur | -40 °C bis +85 °C |
| Höhe des Einsatzgebietes | < 2000m über NN |
| Schockfestigkeit | 15g, alle 3 Achsen |
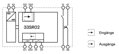
Blockschaltbild

Sicherheitstechnische Kenngrößen nach DIN EN ISO 13849-1
| Stopp-Kategorie nach IEC 60204 | 1 |
| Kategorie nach DIN EN ISO 13849 | 3 |
| Performance Level | d |
| MTTFd [a] | 98 |
| PFHd | 4,3E-08 |
| Gebrauchsdauer | 240 Monate |
Kontaktlebensdauer

Kompatibilität
- Energietrennung von Antrieben
- Entriegelung von Schutz
- Kann in Sicherheitskreisen nach VDE0113, Teil 1 eingesetzt werden mit maximal Kategorie 3 / PLd nach ISO 13849-1
Branchen
- Holzbearbeitung
- Metallverarbeitung
- Baumaschinen
- Spindeln
- Zentrifugen
- u.v.a.m.
Ihre Vorteile auf einen Blick.
2 Steuerkreise mit je einem einkanaligen und einem zweikanaligen Kontakt.
2 Klemmen zur Zeiteinstellungsfreigabe, sofern die zweikanaligen Kontakte über Potentiometer einstellbar sind.
Wahlweise unverzögerte, rückfallverzögerte oder anzugsverzögerte Kontakte
Individuelle Zeiteinstellungen werden ab Werk kundenspezifisch parametriert. Optional können die Verzögerungszeiten der sicheren Kontakte jeweils über ein Potenziometer eingestellt werden.
Alle Kontakte sind als NO ausgeführt. Die einkanaligen Kontakte können durch Umparametrierung elektrisch als NC ausgeführt werden.
Die Anschlussplane ist seitlich am Gerät angebracht.
Die steckbaren Klemmen sind vertauschsicher.
Ein- und Ausgänge werden auf Plausibilität geprüft.


